Instrumentation hook up drawings

Dating > Instrumentation hook up drawings

Click here:Instrumentation hook up drawings♥ Instrumentation hook up drawings

There are some really useful tips to be found here. Installation detail specification will also specify items that should be utilized and factor that should be considered in one installation. There are generally only two or three TPSD pushbuttons which are under the control of the Platform Operations Manager. instrumentation hook up drawings

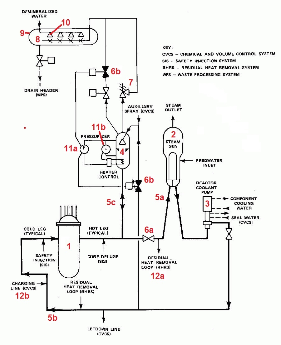
A specific level of mechanical details is provided for the process equipment, so that instrumentation can be precisely documented. If you have any please contact us. Project requirements become greater instrumentation hook up drawings the level of control systems project complexity, and costs increase. It also encompasses decision-support devices, such as operating procedures. Hook-up drawing is a detailed drawing showing typical installation of instrument in a correct manner so that instrument operates properly gives accurate indication and prevent any issued which could potentially affect the measurement such as liquid trap in gas impulse line. Today, on glad and large projects an Instrument Design Software tool is an essential part of completion of the design documentation detailed in the various line items. The usual appearance of them is to have the cause on the left hand side with the effect at the top with a 'X' autobus. Process Hookup drawing relates to all process measuring devices and details; 1.

With our wide experience in this field we will be in a better position to understand the scope, responsibility and interaction of each discipline in the completion of the instrumentation drawings project. STANDARD TECHNICAL SPECIFICATION FOR INSTRUMENTATION INSTALLATION METHODS. Sometimes, the instantaneous real-time value of the data needs to be on display too. We all need an engineering mentor or advisor, teacher, role model, friend Does management know how to retain engineering professionals? instrumentation hook up drawings

Silicon Valley is an Architectural Engineering CAD Outsourcing Company. We are specialists in providing high quality services in architectural engineering, architectural design, exterior and interior 3D rendering plans, elevations and sections, CAD services, cost estimation, CAD engineering, etc. to all type of works. - Users should make and rely on their own independent inquiries. However, there are times where there is a gap between what can be specified in technical standards and the design features needed to support efficient, reliable and safe human performance. instrumentation hook up drawings

Please tell me any link to view the example drawings for that. I have basic idea about hookup. There are few hookup type as below 1. Mounting Hookup The above are further classified based as below A. Tube Fiting A mechanical hookup drawing is used to show how an instrument is to be mounted on the plant. For example, there are a number of ways of attaching a pressure gauge to a pipeline; some of them are correct and some are incorrect depending upon what is in the pipe. The purpose of the drawing is to show the individual with the spanners what to do. Electrical connections are usually shown on a termination diagram. They show the individual with the wire strippers and ferrule crimpers what to do. The individual with the wire strippers has a different skill set compared to the individual with the spanners, though after some experience there is usually considerable overlap between these individuals' capabilities. Process Hookup drawing relates to all process measuring devices and details; 1. In general these hookups provides the details of the installation to ensure proper operation. Pneumatic Hookup drawing relates to connection of devices which require air or nitrogen for motive force, purging etc. The quantities of all components are provided. These documents detail to the instrument fitter how the installation is supposed to be done. The mounting or installation diagram shows; 1. The orientation of the instrument i. These drawings may detail what materials are required to fabricate the instrument supports or what type of supports and fixtures are required. Electrical Hookup diagrams are essentially to detail power and signal connections, they may also include any interconnections with other devices and any available connections for communication purposes. I hope that this helps. You can contact me at dhaecl gmail. © 2018 IEEE GlobalSpec. Reproduction in whole or in part without permission is prohibited. The information contained on this site is by users for users and is provided for information purposes only and does not constitute advice. Any views or opinions expressed by users are personal to them and do not represent the views or opinions of IEEE GlobalSpec. You should check any information and use your own judgment or seek expert advice before doing or not doing anything on the basis of what you read here. IEEE GlobalSpec does not verify or warrant the accuracy or completeness of any information on this site and, to the extent permitted by law, IEEE GlobalSpec shall not be liable for any loss, damage or expense incurred by reliance on it or for any dealings you have with users or other third parties that take place using or facilitated by this site.

Last updated